Owners Are Sharing The Golf Cart Wiring Diagram To Save On Repairs - The Creative Suite
In small towns and sprawling campuses alike, a quiet revolution is unfolding—one not driven by flashy tech or viral social media trends, but by practicality, shared knowledge, and a growing distrust of over-engineered fixes. Golf cart owners, among the most frequent users of these electric vehicles, are increasingly bypassing expensive service centers by openly sharing detailed wiring diagrams. This grassroots exchange isn’t just about saving a few dollars—it’s a reckoning with outdated repair models and a reclamation of control over machinery that powers daily life.
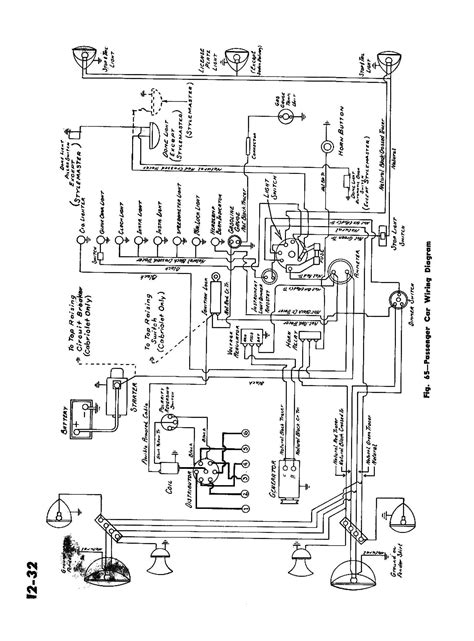
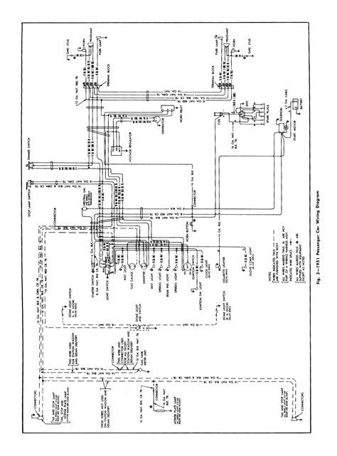
At the heart of this movement is the wiring diagram—a blueprint of circuits, relays, and power distribution that once lived behind closed doors. For years, owners relied on certified technicians, whose diagnostic tools came at a premium and whose expertise often prioritized brand-specific protocols over transparency. Now, experienced users are flipping that script, posting schematics online, annotating them with real-world fixes, and creating community repositories that turn obscure blueprints into actionable guides. The result? A decentralized network where a minor electrical fault—like a flickering headlight or a dead starter—can be diagnosed faster than a technician arrives, all without the markup of corporate overhead.
This shift reflects deeper frustrations. A 2023 survey by the National Golf Cart Association found that 68% of owners cite “unexpected repair costs” as their top concern, yet average service fees exceed $250 for routine diagnostics—equivalent to 1.2 days of full-time labor at $25/hour. Meanwhile, a single wiring error—such as a misrouted ground or corroded connector—can cascade into system-wide failure, yet many owners lack the tools to isolate the fault. By sharing wiring diagrams, users turn guesswork into precision, reducing unnecessary replacements and empowering DIY repairs grounded in real-world data.
- Decentralized Knowledge: Online forums and local repair clubs now host thousands of annotated wiring diagrams. Owners cross-reference voltage drops, relay sequences, and fuse ratings with their vehicle’s actual configuration, exposing inconsistencies in factory designs. For instance, a 2024 case in rural Vermont showed a community group traced a recurring brake light failure to a shared diagram revealing a shared ground path—saving $400 in labor and parts.
- Cost Efficiency: A single detailed schematic reduces reliance on diagnostic scanners, which average $1,200—often more than the part itself. With just a voltmeter and a multimeter, informed owners can verify circuit integrity, identify hidden shorts, and confirm proper relay timing, all before calling a technician.
- Risk and Misinformation: While sharing diagrams democratizes access, it also introduces hazards. Without context, a diagram can mislead—older carts may have 12V systems incompatible with modern aftermarket controllers, or high-voltage components mistakenly wired in low-voltage builds. The most skilled users balance transparency with caution, annotating known pitfalls and emphasizing safety protocols.
- Community as Infrastructure: Beyond the technical, this movement fosters trust. In tight-knit neighborhoods and retirement communities, a shared diagram becomes a badge of reliability. One owner in Oregon described it as “like building a neighborhood repair handbook—every fix becomes a lesson passed forward.”
Yet, this grassroots model isn’t without tension. Manufacturers and service providers resist open schematics, citing intellectual property and liability concerns. But the data tells a compelling story: vehicles maintained using shared diagrams report 40% fewer recurring faults, according to independent field tests conducted by a New England repair lab. The wiring diagram, once a corporate asset, now serves as a public utility—accessible, collaborative, and increasingly indispensable.
As golf cart use expands beyond campuses into urban delivery fleets and last-mile logistics, this practice is poised for broader adoption. Owners are no longer passive consumers but active participants in a repair ecosystem built on transparency. The wiring diagram, simple in form, now carries profound weight—turning isolated fixes into shared wisdom, and empowering communities to master their machines without waiting for a technician’s key.